CAN/CANFD
CCP/UDS
Bootloader/OTA
ECU/VCU/FCU
Simulink/ECUCoder
Ethernet
Hardware
Download
上一篇
下一篇
使用控制器控制氢瓶阀
一.示例说明
-1.1.示例软件开发环境
-1.2.示例使用的控制器
-1.3.示例功能说明
-1.4.示例前置条件
-1.5.示例文件下载
二.示例模型建模过程
三.示例模型的使用
四.示例小结
回到顶部
使用控制器控制氢瓶阀
一.示例说明
-1.1.示例软件开发环境
-1.2.示例使用的控制器
-1.3.示例功能说明
-1.4.示例前置条件
-1.5.示例文件下载
二.示例模型建模过程
三.示例模型的使用
四.示例小结
回到顶部
# 使用控制器控制氢瓶阀 ## 一.示例说明
### 1.1.示例软件开发环境
MATLAB版本:MATLAB R2019a VS版本:VS2015 S32DS版本:S32DS for S32 Platform 3.5 ECUCoder版本:ECUCoder for S32K344V1.5 MeCa版本:MeCa2.0 关于以上软件开发环境,请参考本站《[电控开发环境搭建手册](./build.html)》。 ### 1.2.示例使用的控制器
本示例使用的控制器型号为RapidECU-F23P,关于RapidECU-F23P控制器的具体信息,请参考本站《[F23控制器硬件参考手册](./f23.html)》。 控制器接线:本示例的13:PeakHold1、16:PeakHold2、17:PeakHold3管脚需要使用UBR供电,因此需要连接主继电器。控制器的25#管脚只在需要进入Bootloader修复模式时才短接到地,平时悬空即可。 控制器的标定CAN总线通过DB9连接器连接到ZLG USBCAN卡的CAN1接口,其中50#管脚为CAN低,69#管脚为CAN高,CAN低与CAN高不可接反,否则无法建立通信。标定CAN总线必须使用双绞线,双绞线靠近CAN卡处需要并联一个120欧姆左右的终端电阻以保证标定CAN通信稳定可靠。 F23P控制器的标定CAN内部已经并联了一个120欧姆左右的终端电阻,因此,在标定CAN总线正确连接之后,标定CAN总线的CAN低与CAN高之间的电阻值应为60~70欧姆,此电阻值需要使用万用表测量确认,如果电阻值不在此范围内,请检查并修复线束。  推荐使用带电压电流显示功能与限流保护功能的小型可调直流电源,电源电压可调节为12V或者24V左右,电流限制值可调节为1A左右,这样即使线路存在短路故障也不会产生很大冲击电流。如果使用的是车载电瓶或者大功率直流电源的话,上图中的10A保险是必须接的,否则一旦线路存在短路故障将导致线路烧毁甚至起火爆炸。 按照以上接线,当点火开关未闭合时,电源电流应小于1mA(大多数电源显示0)。当点火开关闭合时,主继电器闭合,12V电源的电流大约为150mA左右,24V电源的电流大约为120mA左右。实际电流与外接继电器参数相关,如果点火开关闭合时,电源的电流大于500mA,表明电源线路存在异常,可能存在短路故障,应该立即切断电源,重新检修线束并使用万用表测量确认无短路故障之后再重新上电。 ### 1.3.示例功能说明
本示例在[第一个可在控制器中运行的模型](./demo01.html)DEMO01_FirstModel的基础上,添加了3路PeakHold驱动。 示例模型中包含两个软件计数器,分别是100ms软件计数器与1s软件计数器,可以使用标定软件观察到这两个软件计数器的值。模型中包含一个标记模型软件版本的常量,可以使用标定软件观察到这个软件版本常量的值。 模型100ms任务中包含了PeakHold控制算法用于控制氢瓶阀。本示例为了匹配瓶阀,使用12V电源供电,Peak时间为1000ms,Peak电流为2300mA,Hold电流为900mA,瓶阀参数如下图所示。  本示例要求:氢瓶阀数量为3个,瓶阀开启时需要间隔1.5秒依次打开3个瓶阀(避免多个瓶阀Peak电流叠加产生较大冲击),瓶阀关闭时同时关闭3个瓶阀。 ### 1.4.示例前置条件
本示例要求用户提前搭建好基于模型设计的软件开发环境,请参考本站《[电控开发环境搭建手册](./build.html)》。 本示例操作实践要求有一台RapidECU-F23P控制器并且正确接线,请参考本文章节1.2《示例使用的控制器》。 本示例属于基础示例,要求用户具备Simulink/ECUCoder建模技能。如果用户还没有Simulink/ECUCoder的使用经验,建议首先学习并操作《[使用控制器控制继电器与开关阀](./demo04.html)》。 ### 1.5.示例文件下载
用户可以参考本文自行建模而不需要下载示例文件,用户也可以下载示例文件以获取更多参考信息,示例文件下载地址:[示例文件](./download.html)。 ## 二.示例模型建模过程
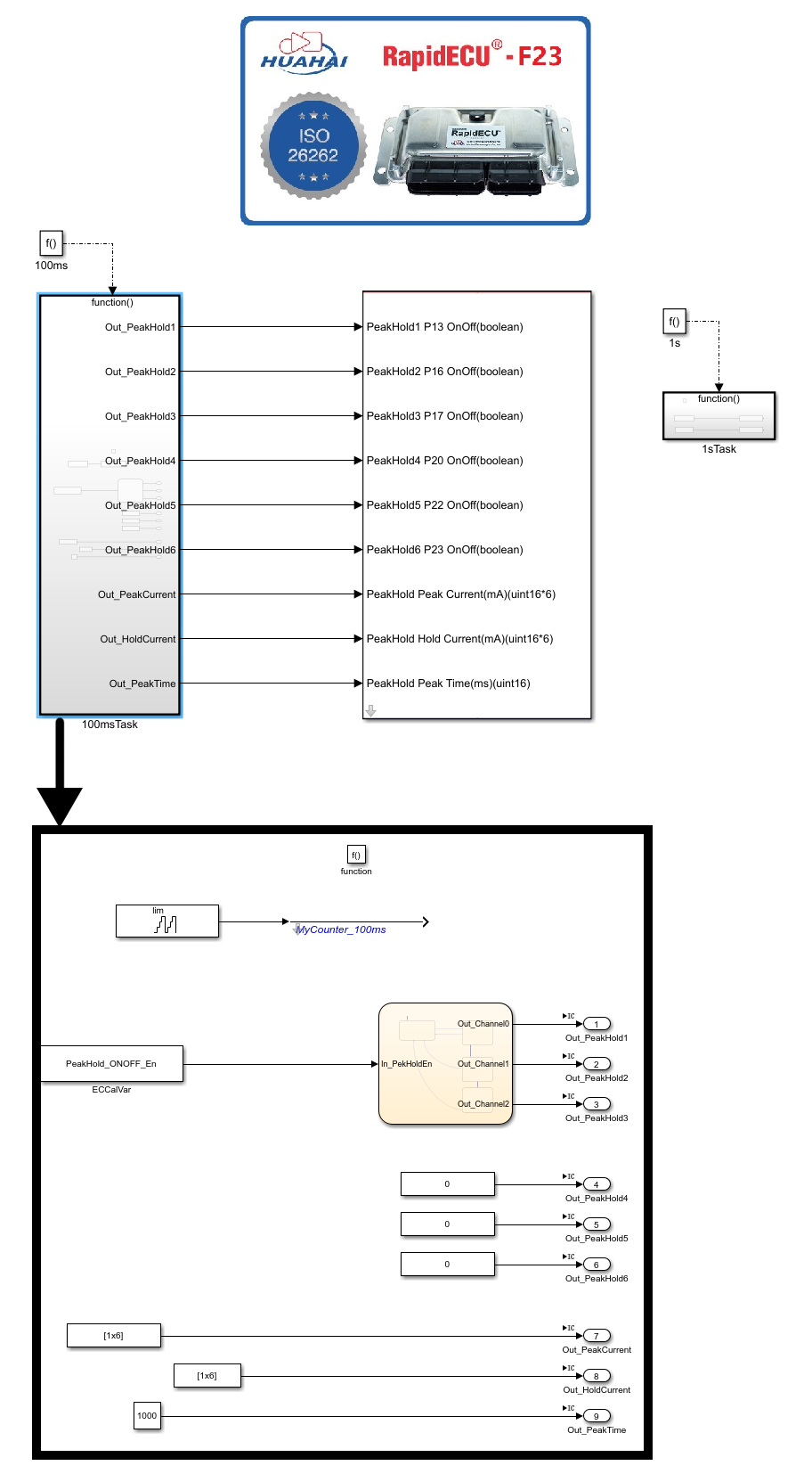
示例模型建模过程如下: 1. 新建一个文件夹,名称为DEMO08_ControlCylinderValve。 2. 切换MATLAB工作路径到上述新建文件夹的路径,新建一个名为DEMO08_ControlCylinderValve的Simulink模型。 3. 点击进入Simulink 的ECUCoder for S32K344模块库, 点击RapidECU_F23子库, 选择RapidECUSetting模块,将RapidECUSetting模块拖入到新建的模型中。 4. 在模型中创建一个100ms的任务,任务中添加一个名为MyCounter_100ms的软件计数器。在模型中创建一个1s的任务,任务中添加一个名为MyCounter_1s的软件计数器。此步骤与《[第一个可在控制器中运行的模型](./demo01.html)》的建模步骤相同。为了管理模型的软件版本,在1s任务中添加一个Constant模块,将模块的值设置为25012215(年月日小时设置法)。此步骤与《[为模型添加测量变量与标定变量](./demo02.html)》的建模步骤相同。 5. 在100ms任务中添加3个Constant模块,1个Constant模块设置为[2300,2300,2300,2300,2300,2300],用于设定Peak电流(单位mA,数据长度为6,代表6个电磁阀)。1个Constant模块设置为[900,900,900,900,900,900],用于设定Hold电流(单位mA,数据长度为6,代表6个电磁阀)。1个Constant模块设置为1000(单位ms),用于设定Peak持续时间,使用3个Outport模块引出。 6. 添加1个标定模块ECCalVar,模块参数命名为PeakHold_ONOFF_En,用于使能PeakHold驱动。添加一个Stateflow模块,输入为PeakHold_ONOFF_En,输出3个使能信号,用于控制3个瓶阀,使用3个Outport模块引出。对于不需要使用的另外3个PeakHold通道,通道输入端口给0即可。 7. 点击RapidECU_F23模型库,点击PeakHold子库,将PeakHoldOnOff12V模块拖入模型顶层,与100ms任务引出的6个信号连接。 建模完成的模型如下图所示:  ## 三.示例模型的使用
示例模型使用过程如下: 1. 在配置好的软件开发环境中,切换MATLAB工作路径到DEMO08_ControlCylinderValve文件夹,打开模型DEMO08_ControlCylinderValve。 2. 点击“Build Model”按钮或者使用快捷键Ctrl+B编译模型。模型编译完成之后,生成DEMO08_ControlCylinderValve.s19文件与DEMO08_ControlCylinderValve.a2l文件,其中.s19文件用于刷写到控制器内部,.a2l文件用于测量标定。 3. 使用一台RapidECU-F23P控制器,控制器接线请参考本文章节1.2《示例使用的控制器》。利用MeCa-UDS Program软件将DEMO08_ControlCylinderValve.s19文件刷写到RapidECU-F23P控制器中。 4. 使用MeCa软件新建一个名为DEMO08_ControlCylinderValve的项目,导入数据库文件时使用DEMO08_ControlCylinderValve.a2l文件。项目面板中添加“多数字显示”控件,控件关联A2L文件中所有测量变量。项目面板中添加“多数字输入”控件,控件关联A2L文件中所有标定变量。 5. 依次点击MeCa软件工具栏中的“建立连接”与“开始同步”按钮,可以观察到模型中测量变量的值正在变化,其中变量MyCounter_1s每秒钟加一。 6. 上电后,90号管脚功率驱动开关闭合,外部主继电器闭合。 7. 将PeakHold_ONOFF_En设置为1,PeakHold 3个通道逐个开启,控制3个瓶阀间隔1.5s依次开启。 8. 将PeakHold_ONOFF_En设置为0,PeakHold 3个通道同时关闭,控制3个瓶阀同时关闭。 DEMO08_ControlCylinderValve模型正在F23P控制器中运行的MeCa软件和示波器显示的瓶阀电流波形如下图所示:   氢瓶阀的实际工作电流与目标电流(包括Peak电流和Hold电流)基本相同,Peak持续时间约为1000ms,模型运行符合设计预期。 ## 四.示例小结
示例模型DEMO08_ControlCylinderValve演示了使用控制器控制氢瓶阀,通过学习本示例并操作实践,用户可以学习到: 1. 如何将氢瓶阀与控制器相连接。 2. 如何在模型中添加PeakHoldOnOff12V模块。 3. 如何使用PeakHoldOnOff12V模块控制氢瓶阀。